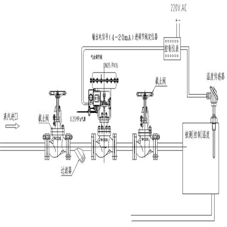
智能气动薄膜式压力调节阀技术参数 就是以压缩空气为动力源,以气缸为执行器,并借助于电气阀门定位器、转换器、电磁 阀、保位阀等附件去驱动阀门,实现开关量或比例式调节,接收工业自动化控制系统的控制信号来完成调节管道介质的:流量、压力、温度等各种工艺参数。气动调节阀的特点就是控制简单,反应快速,且本质安全,不需另外再采取防爆措施。本公司的ZJHYP/M气动压力调节阀是一种压力平衡式调节阀,采用单座、套筒式结构,配用多弹簧气动薄膜执行机构,执行机构高度低、重量轻、装备简便。气动压力调节阀阀芯采用笼式套筒阀芯,将气源压力变换为阀芯的直线位移,自动的控制调节阀开度,达到对管道内流体的压力连续调节。气动压力调节阀具有结构紧凑、重量轻、动作快、压降损失小、阀容量大、流量特性精度高、维护方便等优点。整体具有工作平稳、允许压差大、流量特性精度高、噪音低等特点。气动压力控制阀适用于允许泄露小、阀前后压差较大的工作场合。 气动调节阀通常由气动执行机构和调节阀连接安装调试组成,气动执行机构可分为单作用式和双作用式两种,单作用执行器内有复位弹簧,而双作用执行器内没有复位弹簧。其中单作用执行器,可在失去起源或突然故障时,自动归位到阀门初始所设置的开启或关闭状态。气动执行机构的工作原理是:在执行机构控制腔内装有活塞式气动执行器,当活塞上的压缩空气被压缩后,使活塞上行,推动阀杆向阀芯移动,阀芯在弹簧力的作用下而自动打开,阀门的开度即由执行机构发出指令信号,经过放大、放大器放大后通过执行机构的控制腔(电磁阀或气动调节阀)传递给执行机构的控制腔(调节阀),当输入信号与预定值一致时,控制阀关闭;当输入信号小于预定值时,控制阀打开。 气动调节阀的工作过程如下:当执行机构按给定值接收控制信号后,向控制腔(电磁阀或气动调节阀)发出指令信号;当控制腔接收到指令信号后,关闭压缩空气释放机构。当执行机构按给定值执行指令信号时,控制腔内的压力通过电磁阀的线圈向调节阀的控制腔传递指令信号。当执行器按给定值工作时,调节腔内的压力也随之变化,经反馈使调节阀保持与给定值相同的开度。因此,调节阀是通过执行机构和调节机构进行相互连接并实现自动调节的一种阀门。 
智能气动薄膜式压力调节阀技术参数 调节阀的基本结构是由阀体、阀芯、填料函、弹簧等零件组成。阀体是由阀芯和密封圈组成的密封副,它与阀体一起形成了一个封闭系统。阀芯由两个互相垂直的柱状导向套组成,它们分别与两个相互垂直的柱状密封圈相配合。弹簧是调节阀中决定阀门开度的重要零件,它通过弹簧对调节阀作预紧力作用,从而改变其刚度。调节阀中的弹簧分单簧和双簧两种。单簧弹簧在阀体内,它由四只单孔小弹簧组成,弹簧的长度为调节阀口径的1/3-1/4;双簧弹簧在阀体内,它由两只单孔大弹簧和两只双孔小弹簧组成,弹簧的长度为调节阀口径的1/2-2/3。此外,在调节阀中还有一种特殊形式的弹簧,它是用双孔小弹簧和一只单孔大弹簧来组成。双孔小弹簧与阀芯接触,产生预紧力;而单孔大弹簧则与阀芯分开,起缓冲作用。 调节阀中还有一种特殊形式的锁紧机构——锁紧环。锁紧环由一块套筒和两块用螺栓固定的金属片组成。套筒内孔的直径比阀芯的内径大,当调节阀开足时,套筒与阀芯接触,使套筒产生预紧力,使调节阀开度增加;当调节阀关闭时,套筒与阀芯分离,使套筒恢复原状,使调节阀关闭。 在调节阀中还设有定位器。它的作用是根据介质的温度、流量、压力等参数,给执行机构提供控制信号。 智能气动薄膜式压力调节阀技术参数 
调节阀一般采用双作用式、单作用式或两位三通的阀芯。其中双作用式调节阀由双作用活塞阀芯和单作用活塞阀芯两部分组成,单作用式调节阀由单作用活塞阀芯和单孔小弹簧组成。还有一种特殊形式的调节阀是两位三通调节阀,由两只相同口径的单孔小弹簧和一只双孔大弹簧组成。由于双孔小弹簧的预压紧作用,使阀芯的位置不会发生变化,因此称它为固定位调节阀。 调节阀是根据工艺参数的变化,对压力、流量、温度等各种工艺参数进行自动调节的装置,其特点是响应快、稳定性好,能自动补偿管道长度引起的误差,能消除介质中的杂质和粘性物质对阀门的影响。 调节阀是工业自动化过程控制中最基本、的执行机构。调节阀按照阀结构可以分为:直行程调节阀、球阀、蝶阀等;按照调节方式可以分为:直通式和角通式两种,直通式调节阀适用于工艺介质是气体或蒸汽的场合,角通式调节阀适用于工艺介质是液体或蒸气的场合。调节阀是工业自动化控制系统中的重要执行元件,在工业生产过程控制中,调节阀发挥着重要的作用。 调节阀是控制系统中最基本的执行元件,其作用是接受自动控制仪表或调节器输出的控制信号,控制系统根据生产工艺过程的要求,按照一定的程序计算出调节阀进出口介质流量大小,进而得出需要开度大小,再根据这个开度来对阀门进行开启或关闭动作。 它通过改变其他各种参数(如介质温度、压力、液位等),以达到对被控参数进行调节和改变其值的目的。在实际生产过程中,调节阀的开度一般是由操作人员用手动控制。随着自动化控制技术的发展,人们开始将自动控制技术应用于工业生产过程中。而调节阀作为一种自动调节设备,在自动化生产过程中得到了广泛的应用。由于调节阀的作用是按设定值对被控参数进行控制,因此它还具有自动调节流量、温度、压力等多种功能。 调节阀在工业生产过程中有着重要的地位,它的自动化程度直接影响着整个工业生产过程的控制水平和经济效益,因此调节阀也是自动控制系统中最基本、的执行机构。 调节阀是通过调节介质流量来实现对工艺参数(如温度、压力、流量等)进行自动调节的。它是调节系统的重要组成部分,起着承上启下的作用,它是把现场信号传递给调节器,并转换成与之相对应的控制信号,通过对控制信号的调节来改变系统参数(如压力、温度、液位等),以实现对工艺过程的自动控制。 气动调节阀是一种利用气动力学原理进行控制流体流量和压力的装置。它由阀体、阀芯、气动执行器和配管等组成。 
智能气动薄膜式压力调节阀技术参数 一、阀体: 阀体是气动调节阀的主体部分,通常由铸铁、碳钢或不锈钢等材料制成。阀体内部设有进口和出口通道,以控制流体的流量。 二、阀芯: 阀芯是气动调节阀中起控制流体流量和压力作用的部件,通常由不锈钢或铜制成。阀芯的结构有直通式和直角式两种,直通式适用于大流量的场合,而直角式适用于小流量的场合。 三、气动执行器: 气动执行器是气动调节阀中的关键部件,它通过接收气体信号来控制阀芯的开闭。气动执行器通常由气缸和活塞组成,当气动执行器接收到气体信号时,气缸内的活塞会受到气压的作用,从而改变阀芯的位置,达到控制流体流量和压力的目的。 四、配管: 配管是将气动调节阀与流体系统连接起来的部件,通常由钢管或不锈钢管制成。配管的作用是将流体从进口引导到阀体,再从阀体引导出去。 五、气动调节阀的工作原理是: 当气动执行器接收到气体信号时,通过改变阀芯的位置来调节阀体内的通道的开度,从而控制流体的流量和压力。当气动执行器接收到气体信号时,活塞会受到气压的作用,从而改变阀芯的位置,使阀芯与阀座之间的间隙发生变化,从而调节流体的流量和压力。 气动调节阀广泛应用于工业自动化控制系统中,特别是在需要频繁调节流体流量和压力的场合。它具有响应速度快、可靠性高、调节精度高等优点,被广泛用于石油、化工、电力、冶金等行业。 调节阀的作用和功能: 1.切断作用:当调节阀发生故障时,可切断介质继续流向。 2.调节作用:调节系统对介质的流量、压力、液位等各种参数进行自动调节。 3.控制作用:通过调节阀的开度大小来控制管道内流体的压力、流量和液位。 4.安全作用:在正常情况下,调节阀在无操作人员情况下能自动关闭,防止意外事故发生。
智能气动薄膜式压力调节阀技术参数 
二、气动压力调节阀 主要技术参数 | 公称通径(DN) | 20 | 25 | 32 | 40 | 50 | 65 | 80 | 100 | 125 | 150 | 200 | 250 | 300 | | 阀座直径(dn) | 20 | 25 | 32 | 40 | 50 | 65 | 80 | 100 | 125 | 150 | 200 | 250 | 300 | | 额定流量系数(KV) | 单座 | 6.9 | 11 | 17.6 | 27.5 | 44 | 69 | 110 | 176 | 275 | 440 | 630 | 875 | 1250 | | 套筒 | 6.3 | 10 | 16 | 25 | 40 | 63 | 100 | 160 | 250 | 360 | 570 | 850 | 1180 | | 公称压力(MPa) | 1.6、2.5、4.0、6.4、10.0、16.0、25.0 | | 额定行程(mm) | 16 | 25 | 40 | 60 | 100 | | 执行器型号 | ZHA/B-22 | ZHA/B-23 | ZHA/B-34 | ZHA/B-45 | ZHA/B-56 | | 阀盖形式 | 标准型(-17~+250℃)、高温型(+250~+450℃)、低温型(-40~-196℃)、波纹管密封型(-40~+350℃) | | 压盖形式 | 螺栓压紧式 | | 密封填料 | V型聚四氟乙烯填料、V型柔性石墨填料 | | 阀芯形式 | 单座式、套筒式 | | 流量特性 | 等百分比 | | 允许压差(MPa) | 单座 | 3.8 | 3.2 | 3.0 | 2.0 | 1.8 | 1.5 | 1.4 | 1.0 | 0,7 | 0.6 | 0.5 | 0.3 | 0.1 | | 套筒 | 6.4 | 6.4 | 5.2 | 5.2 | 4.6 | 4.6 | 3.7 | 3.7 | 3.5 | 3.1 | 3.1 | 2.6 | 2.2 | 三、气动压力调节阀 执行器技术参数 | 配置执行器类别 | ZHA/B多弹簧簿膜执行机构 | | 执行器型号 | ZHA/B-22 | ZHA/B-23 | ZHA/B-34 | ZHA/B-45 | ZHA/B-56 | | 有效面积(cm2) | 350 | 350 | 560 | 900 | 1400 | | 行程(mm) | 10、16 | 24 | 40 | 40、60 | 100 | | 弹簧范围(KPa) | 20~100(标准)、20-60、60-100、40-200、80-240 | | 膜片材料 | 橡胶夹尼龙布、乙丙橡胶夹尼龙布 | | 供气压力 | 140~400KPa | | 气源接口 | RC1/4" | | 环境温度 | -30~+70℃ | | 可配附件 | 定位器、空气过滤减压器、保位阀、行程开关、阀位传送器、手轮机构等 | | 作用形式 | 气关式(B)—失气时阀位开(FO);气开式(K)—失气时阀位关(FC) | 四、气动压力调节阀 主要零件材料 | 1 | 阀体 | WCB | 304 | 316 | 316L | | 2 | 垫片 | PTFE石墨垫片 | PTFE石墨垫片 | PTFE石墨垫片 | PTFE石墨垫片 | | 3 | 阀座/套筒 | 304 | 304 | 316 | 316L | | 4 | 阀芯 | 304 | 304 | 316 | 316L | | 5 | 导向套/并帽 | 304 | 304 | 316 | 316L | | 6 | 中垫 | PTFE石墨垫片 | PTFE石墨垫片 | PTFE石墨垫片 | PTFE石墨垫片 | | 7 | 阀盖 | WCB | 304 | 316 | 316L | | 8 | 阀杆 | 304 | 304 | 316 | 316L | | 9 | 金属垫 | 304 | 304 | 316 | 316L | | 10 | 填料 | PTFE/石墨 | PTFE/石墨 | PTFE/石墨 | PTFE/石墨 | | 11 | 螺栓 | 25 | 不锈钢 | 不锈钢 | 不锈钢 | | 12 | 填料压盖 | WCB | 304 | 316 | 316L | 五、气动压力调节阀 主要性能指标 | 项目 | 不带定位器 | 带定位器 | | 基本误差% | ±5.0 | ±1.0 | | 回差% | 3.0 | 1.0 | | 死区% | 3.0 | 0.4 | | 始终点偏差% | 气开 | 始点 | ±2.5 | ±1.0 | | 始点 | ±5.0 | ±1.0 | | 气关 | 始点 | ±5.0 | ±1.0 | | 终点 | ±2.5 | ±1.0 | | 额定行程偏差% | ≤2.5 | | 泄露量L/h | 0.01%×阀额定容量 | | 可调范围R | 30:1 | 六、气动压力调节阀 安装连接尺寸 | 公称通径 DN(mm) | 20 | 25 | 32 | 40 | 50 | 65 | 80 | 100 | 125 | 150 | 200 | | L | PN16/25 | 181 | 184 | 200 | 222 | 254 | 276 | 298 | 352 | 410 | 451 | 600 | | PN40 | 194 | 197 | 200 | 235 | 267 | 292 | 317 | 368 | 425 | 473 | 610 | | PN64 | 206 | 200 | 210 | 251 | 286 | 311 | 337 | 394 | 440 | 508 | 650 | | H | PN16/25 | 52.5 | 57.5 | 75 | 75 | 85.5 | 92.5 | 100 | 110 | 142.5 | 158 | 170 | | PN40 | 52.5 | 57.5 | 75 | 75 | 82.5 | 92.5 | 100 | 117.5 | 150 | 167.5 | 187.5 | | PN64 | 65 | 40 | 85 | 85 | 90 | 102.5 | 107.5 | 125 | 172.5 | 195 | 207.5 | | H1 | 132 | 132 | 158 | 170 | 179 | 214 | 221 | 234 | 270 | 294 | 331 | | H2 | 298 | 298 | 298 | 298 | 298 | 380 | 380 | 380 | 510 | 510 | 510 | | H3 | 180 | 180 | 180 | 180 | 180 | 236 | 236 | 236 | 310 | 310 | 310 | | L1 | 289 | 289 | 289 | 289 | 289 | 347 | 347 | 347 | 476 | 476 | 476 | | A | 282 | 282 | 282 | 282 | 282 | 360 | 360 | 360 | 470 | 470 | 470 | | D | 220 | 220 | 220 | 220 | 220 | 270 | 270 | 270 | 320 | 320 | 320 | 注:表中尺寸为不带标准型附件数据。另由于产品改进技术创新参数可能有一定变化,请咨询公司技术部门索取新数据。 
气动调节阀在生产过程中的调试主要包括以下几个方面: 一、智能气动薄膜式压力调节阀技术参数外观及安装检查阀门外观检查:检查阀门的外观是否有损坏、变形、腐蚀等情况,确保阀门的铭牌、标识清晰完整,包含型号、规格、压力等级、介质流向等必要信息。 执行机构检查:检查执行机构的气缸、活塞、推杆等部件是否完好,有无漏气、卡涩现象,连接部位是否紧固,行程指示器是否准确。 管道连接检查:确认阀门与管道的连接是否正确,法兰连接的螺栓是否均匀拧紧,垫片是否密封良好,螺纹连接或焊接连接有无泄漏隐患。 安装位置检查:检查阀门的安装位置是否符合设计要求,便于操作和维护,周围是否有足够的空间,是否便于安装和拆卸执行机构及附件。 二、智能气动薄膜式压力调节阀技术参数气源系统调试气源压力调整:将经过过滤、减压后的气源压力调整到气动调节阀所需的工作压力范围内,一般在 0.3MPa 至 0.7MPa 之间,确保压力稳定。 气源质量检查:检查气源的清洁度,确保无水分、油污、杂质等,可通过在气源管路上安装空气过滤器和油雾分离器来提高气源质量,防止杂质进入执行机构和阀门内部,影响其正常工作。 三、智能气动薄膜式压力调节阀技术参数阀门动作调试
手动操作调试:在断电或切断控制信号的情况下,通过手动操作执行机构上的手轮或手柄,检查阀门的开启和关闭动作是否灵活,有无卡涩、跳动现象,阀门的全开、全关位置是否与行程指示器一致。 气动操作调试:接通气源,通过控制信号使阀门在气动作用下进行开关动作,观察阀门的动作速度是否合适,动作是否平稳,有无异常振动或噪声。对于调节型阀门,要检查阀门在不同开度下的动作情况,确保阀门能够按照控制信号准确地定位到设定开度。 四、智能气动薄膜式压力调节阀技术参数控制性能调试定位精度调试:使用专业的阀门定位器或调试工具,对阀门的定位精度进行调整。通过输入不同的控制信号,检查阀门的实际开度与设定开度之间的偏差,一般要求偏差在允许范围内,如 ±1% 至 ±5% 不等,通过调整定位器的参数,使阀门的定位精度满足工艺要求。 响应时间调试:测量阀门从接收到控制信号到达到设定开度所需的时间,即响应时间。对于一些对响应速度要求较高的工艺过程,如紧急切断、快速调节等,需要调整阀门的气动参数或执行机构的选型,使响应时间符合工艺要求。 五、智能气动薄膜式压力调节阀技术参数流量特性调试理论流量特性测试:根据阀门的选型和设计要求,通过流量测试装置测量阀门在不同开度下的流量,绘制实际流量特性曲线,并与理论流量特性曲线进行对比,如直线型、等百分比型、快开型等,检查是否存在偏差。 流量特性调整:如果实际流量特性与理论流量特性存在偏差,可通过调整阀芯的形状、阀座的结构或更换不同特性的阀芯等方式进行修正,使阀门的流量特性满足工艺过程对流量调节的要求。 六、智能气动薄膜式压力调节阀技术参数联锁与保护功能调试联锁功能测试:检查气动调节阀与其他设备或系统之间的联锁功能是否正常。例如,当工艺参数达到设定的联锁值时,阀门是否能够按照联锁逻辑自动进行相应的动作,如开启、关闭或调节到特定开度。 保护功能调试:测试阀门的各种保护功能,如过流保护、超压保护、失气保护等。确保在出现异常情况时,阀门能够采取相应的保护措施,避免设备损坏或安全事故的发生。 七、智能气动薄膜式压力调节阀技术参数带负荷调试运行稳定性观察:在生产过程中,让气动调节阀在实际负荷下运行一段时间,观察阀门的运行状态是否稳定,有无泄漏、振动、噪声等异常情况,检查阀门的密封性能是否良好,填料函有无泄漏,执行机构的工作是否正常。 工艺参数调整:根据生产工艺的要求,对阀门的控制参数进行微调,如流量设定值、压力设定值等,使工艺参数达到最佳控制状态,满足生产过程的稳定性和产品质量要求。 |